【書類名】要約書
【課題】
BP値である電流のピーク値をアナログ回路で測定すると精度が低くなるため、従来は波形変化を一定時間A/D変換して得られたデータからピーク値を推定していた。このため、部品点数が多く処理も複雑で装置コストが高くなっていた。
【解決手段】
測定回路は簡単なアナログ回路で構成し、実測前に、基準CR回路を測定して測定値の基準値を記憶しておく。人体実測時には、測定値を基準値で換算する一方、人体通電時のコンデンサー成分が低いとBP値が低下するのでIQ値によりBP値を補正する。これにより、簡単なアナログ回路でも高精度が得られ、装置コストが低減する。

【書類名】要約書
【課題】
人体皮膚に当てた電極への通電電流測定中、装置電源としている商用電源ラインからの漏洩電流が人体に流入してノイズ源となり、正確で安定した測定値が得られなかった。
【解決手段】
通電電流測定時の一瞬間だけ、商用電源側ラインを切断して、その切断中コンデンサーまたは電池により動作電源を供給して、ノイズ源をなくした。

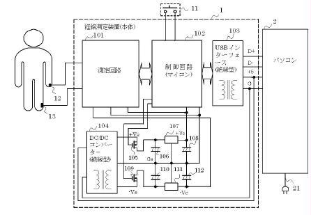
【書類名】要約書
【課題】
USB接続等でパソコン電源を利用する場合に、パソコン側スイッチング・レギュレータの電源ノイズが、人体皮膚経穴の通電電流の測定値を不安定・不正確にしていた。
【解決手段】
通電電流測定時の一瞬間だけ、パソコンからの供給電源変換を停止して、その停止中、平滑コンデンサーの蓄積電力だけで動作させ、ノイズ混入をなくした。
